



簡介:
YGSX-10A三相小電流發生器是用于對各種儀表,電能表,熱繼電器及電動機保護裝置進行整定、校驗。由于它設計合理,操作方便,輸出功率大,被廣泛用于電力系統、鐵路、石化、冶金和礦山等企業的電氣試驗現場.
技術指標:
1、可長時間輸出0~10A電流
2、可同時串接若干只校驗,提高工作效率
3、電源輸入:AC 380/220V 50Hz 三相三線
4、額定功率:200VA 1*3只 3相200VA一組
5、儀表等級:0.2級
6、輸出電流:3×10A
功能特點:
1、電壓電流六位半顯示,全國首創六位半LCD顯示,顯示精度更高,實驗結果更準確
2、128*64液晶顯示,顯示數據更直觀,讀數更快捷
3、儀表顯示鎖定功能,特別針對于互感器變比實驗時能夠更準確更快捷的讀數
4、采用美觀大方的PVC面板,使面板更耐臟耐磨
5、測量精度高 0.2級
6、功率大、體積小、帶負載能力強
7、采用電能計量芯片
8、標準正弦波
三相小電流發生器操作指南:
1、接線完畢后,應檢查一遍,看看是否有接線錯誤,接插件是否接觸良好。
2、測試過程中,如有打火,以及開機時無任何顯示等異常現象,應立即關閉電源并重新檢查接線。
3、在實際接線時,電流輸出端子應形成回路,不然儀器將不會輸出電流。
4、本升流器帶隨機輸出導線;輸出外接銅導線按10A/mm2選擇。(標配為二根3米測試線)
5、該設備容量是按30分鐘工作設計。
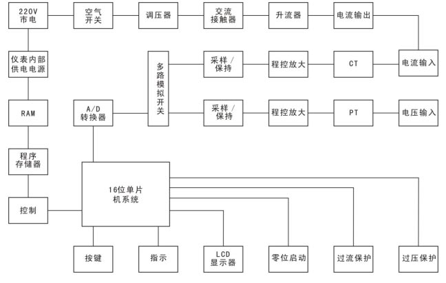
三相小電流發生器工作原理:
1、儀器測量線路包括一路電流測量回路和一路電流測量回路。(可按要求增加電壓測試)可擴展伏安特性功能。
2、電流測量回路包括微電流零阻抗CT、程控放大電路和采樣電路。
3、電壓測量回路包括PT隔離信號采集電路,程控放大電路和采樣電路。
4、由16位單片機運用計算機數字化實時采集方法,通過測量電壓信號幅值,根據電壓比例關系,可推算出高壓測電壓值,通過測量電壓信號幅值與設定電壓值進行比較實現自動計時的功能,根據電流比例關系,可計算出設備5、輸出的電流大小,通過測量電流/電壓信號幅值與設定值進行比較實現過流保護的功能。

上一條 : 抱歉暫無數據
下一條 : YGSX-1A小電流發生器
郵箱:yuangekj@163.com
地址:上海市寶山區楊泰路196號